全球最大的聚烯烃技术许可商利安德巴塞尔工业公司宣布,台湾大石油化工股份有限公司(GPPC)在中国的全资子公司泉州大太平洋化学有限公司将在新工厂中使用利安德巴塞尔工业公司Spheripol技术。
利安德巴塞尔工业公司是世界上最大的聚合物、石化产品和燃油公司之一。是全球聚烯烃技术、生产和市场的领导者;是环氧丙烷及其衍生物的先驱;燃油及其精炼产品,包括生物燃料的重要生产商。公司总部设在荷兰。
该工艺技术将用于在中国泉州建造的450 KTA聚丙烯装置。
利安德巴塞尔工业公司的授权总监Neil Nadalin表示:“ Spheripol工艺是业内使用最广泛的聚丙烯技术,在亚洲市场已经非常成熟。” 纳达林补充说:“ Spheripol技术的许可记录仍然非常出色,使运营商可以基于领先的运营成本,出色的产品性能和出色的工厂可操作性的技术来发展业务。”
GPPC和QGPC主席杨品成先生说:“通过选择利安德巴塞尔工业公司的聚丙烯技术,我们可以根据客户选择的Spheripol技术,以竞争性方式最好地满足客户提供基准聚丙烯产品的需求。利安德巴塞尔工业公司的聚丙烯技术拥有史无前例的强大记录,这使我们有信心成功进入中国聚丙烯市场。”
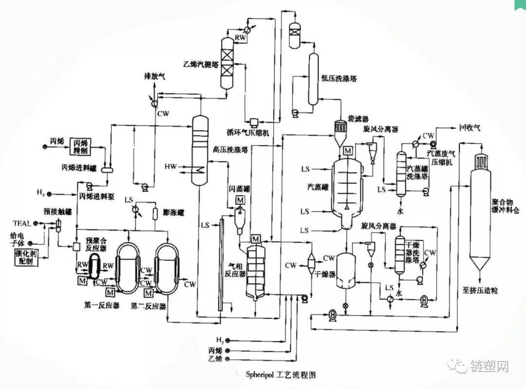
Spheripol工艺是一种液相预聚合同液相均聚和气相共聚相结合的聚合工艺,工艺采用高效催化剂,生成的PP粉料粒度其催化剂生产的粉料呈园球形,颗粒大而均匀,分布可以调节,既可宽又可窄。可以生产全范围、多用途的各种产品。其均聚和无规共聚产品的特点是净度高,光学性能好,无异味。
Spheripol技术是领先的聚丙烯加工技术,自1982年首次工业化以来,是迄今为止最成功、应用最为广泛的聚丙烯生产工艺。最新的第五代Spheripol技术包括对流程的改进,可进一步最大化运营效率。该工厂将使用Avant ZN催化剂开始运营。






